Страница 8 из 9
fzyt
давайте сначала разберемся с распиновкой, у меня на бск нарисовано так:

.jpg
Описание: бск ваз2115
Размер файла: 77.71 KB
Просмотрено: 583 раз(а)

.jpg
т808
fzyt писал(а):

давайте сначала разберемся с распиновкой


Подключение к БИ БСК ВАЗ 2114 (15)
(Блок Индикации Бортовой Системы Контроля)

1 Оранжевый К предохранителю F16 (Клемма 15 замка зажигания)
2 --------- Не используется
3 Черный Масса
4 Белый К реле контроля исправности ламп
5 Серый (сер/гол) К микровыключателю замка зажигания
6 Бело-черный К плафону освещения салона
7 Серо-черный К выключателям дверей пассажиров
8 Серо-белый К датчику уровня масла
9 Розово-зеленый К датчику уровня охлаждающей жидкости
10 Розово-белый К датчику уровня омывающей жидкости
11 --------- К датчику непристегнутых ремней (не используется)
12 Розово-оранжевый К датчикам тормозных колодок
13 Голубой/белый (2 пр.) К выключателю двери водителя
А здесь путаница с номерами контактов в колодке
http://chipdiagnost.narod.ru/images/14.jpg
fzyt
как раз таки путаницы на моем рисунке нету- это подтверждает ваша ссылка Smile
Rover_61reg
fzyt
Курни схему, на цветные диоды - не обращай внимания (синие, зелёные и малиновые). По ней понятен принцип увязки БСК и АПС (плавное тушение света)..





последняя схема отсюда
fzyt
опять нужна помошь:
восстановил схему как указано сообщением выше (кроме как все пассажирские концевики отрезаны от БСК и подключены к сигнализации (там где и кнопка капота- да и фиг на них- меньше от дверей будет "динькать")) проверяю и...- подсветка замка зажигания работает (при открытой двери светится, когда закрываешь - плавно гаснет) а плафон вообще не включается (плафон с 4 проводами, вручную вкл и выкл нормально, ЧБ провод до БСК доходит)
дальше : собираю схему- http://photofile.ru/photo/lexa-s/115024398/large/115850506.gif (с 1 диодом)
сигнализация срабатывает как и должна, подсветка замка зажигания гаснет сразу же после закрытия двери водителя
подскажите как "засветить" плафон, поставить замедление на подсветку ЗЗ, и ещё в схеме выше розовым цветом выделен диод (+габаритов) так вот где его лучше подсоеденить?
кстати кому интересно с АПЧ4 ЗЧ провод становится БГ в колодке под "мозгами" в районе левой ноги у переднего пассажира

115850506.gif
Описание:
Размер файла: 5.06 KB
Просмотрено: 30108 раз(а)

115850506.gif
Rover_61reg

где 13 выход БСК? К нему же подключен концевик водительской двери и АПС - вот они и отвечают за плавное тушение.
fzyt
тот который Вы называете 13 у меня как и на этой схеме -6, он идет на ИММО, замок зажигания, концевик двери, монтажный блок, но ИММО ПЕРЕЗАВЕЛИ НА ПЛАФОН В НАЧАЛЕ ФОРУМА ребята так ставили- у них (пишут) что все работает
fzyt
как до меня начинает доходить - " вежливая" подсветка ЗЗ у меня пропала из за неисправности плафона - минус не попадает на диод с 8 контакта БСК .( кстати забыл написать - на плафоне БЧ провод замыкал на массу- плафон не включался - похоже не приходит + по четвертому проводу (непомню - кажись желто-голубой)
fzyt
ау знатоки попрошу откликнуться Smile
Rover_61reg
fzyt писал(а):

тот который Вы называете 13 у меня как и на этой схеме -6, он идет на ИММО, замок зажигания, концевик двери, монтажный блок


мда, схему перделалии, а логику не проверили...
т808 писал(а):

8 Серо-белый К датчику уровня масла



8 провод нафига было мешать до кучи к маслу...
fzyt
Уважаемый Rover_61reg
посмотри пожалуйста вот эту картинку http://www.autolada.ru/files/thumbs/t_93715_1300163219.jpg_193.jpg (верхняя на странице№8) это ФОТО разъема БСК, посмотрев на схему которую вы дали http://rover61reg.users.photofile.ru/photo/rover61reg/3603049/xlarge/82865037.gif - понимаем что нумерация проводов разъема- неправильная
итак по схемке с 1 диодом - контакт № 8 - это ЧБ плафона, ну а датчик масла на самом деле контакт №1
даже сделаю так:
в первом столбике "правильный" номер контакта (как на схеме с 1 диодом) а во втором столбике (в кавычках) "неправильный" номер контакта БСК и чтоб не запутываться смотрите ниже
1--(8) цвет СБ
2--(9) -- роз зел
3--(10)--роз-бел
4--(11) -не используется - на вашей схеме "задний ход"
5--(12)--роз-крас
6--(13) БГ
7--(7) (совпал) сер черн
8--(6) --БЧ
9--(5) помоему серый
10--(4)--бел
11--(3) черн
12--(2)
13--(1)--оранж
Rover_61reg
fzyt
Я понял разъём зеркален, т.е. со стороны монтажа одна нумерация, сос стороны БСК другвя.
По этой схеме


fzyt писал(а):

восстановил схему как указано сообщением выше


Этого делать не надо было.
Щас попробую собрать всё в кучу.
fzyt
мне самое главное разобраться чё за 4й провод в плафоне- тот который желтый, ну и хотелось бы узнать поподробнее принцып включения плафона
Rover_61reg
Всё разобрался, схема мне не понравилась, на апску минус подаётся через 2 диода (в оригинале напрямую с концевика), себе не поленился - сделал на 3 х диодах. Good



Схема "кривая" - апска теперь "не понимает", когда открыта водительская дверь, вежливая подсветка работает от всех дверей.
Т.е. кроилово с диодами = попадалово на функциональность.
Rover_61reg
fzyt писал(а):

чё за 4й провод в плафоне- тот который желтый, ну и хотелось бы узнать поподробнее принцып включения плафона


ЖГ он идёт по схеме на х9 (18) на пред F7 (?) (в старых схемах он питал како-то квадратик в плафоне, может реле времени?);
Б - постоянный плюс от штурманского фонаря;
Ч - масса (подаётся, когда плафон включен принудительно)
БЧ - тот самый провод от БСК (появляется минус=корпус, когда открыта любаивый свет).
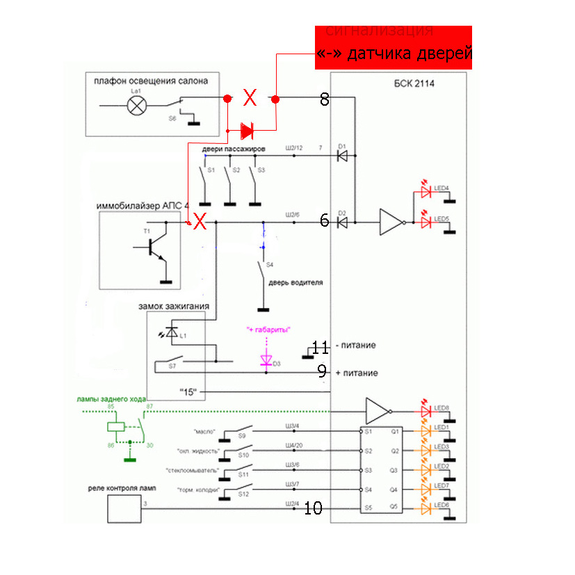
fzyt
схема типа вот так - все логично- дверь открыл- минус от концевика идет на бск, с 8 ноги на плафони попадает на сигналку (смотреть на красный цвет

.jpg
Описание:
Размер файла: 135.2 KB
Просмотрено: 942 раз(а)

.jpg
Rover_61reg
Вежливый свет обычно только от водительской двери.
АПС должен активироваться для считывания метки ключа только с водительской двери.
Если всё это по барабану - верхняя схема подойдёт.
Только по ней светодиод в личинке замка будет гореть только при открытой двери.
В штатной схеме у него задержка, как у вежливого света.
Т.е. водитель открыл дверь - загорелся свет. Закрыл дверь - свет горит (около 20-30 сек), за это время он вставляет ключ в подсвеченный замок зажигания и подносит чёрный ключ-метку к считывателю. После включения зажигания - свет тухнет.
При открытии/закрытии любой пассажирской двери - росто загорается/потухнет свет.
Вот и все алгоритмы. supercool
*leha*

не правильная это нумерация. наделате делов с такой картинкой Smile
fzyt
*leha* писал(а):


не правильная это нумерация. наделате делов с такой картинкой Smile


на ваз 2114-2115 - такая посмотри внимательно там заводские цифры видно (черным цветом)
*leha*
fzyt писал(а):

на ваз 2114-2115 - такая посмотри внимательно там заводские цифры видно (черным цветом)


кто их так именовал? все колодки на электросхемах нумеруются одинаково.
fzyt
ну сними свой бск и посмотри - я думаю завод так нумеровал wck wck wck
*leha*
fzyt писал(а):

ну сними свой бск и посмотри - я думаю завод так нумеровал wck wck wck


в том то и дело что я туда не смотрю, а смотрю на эл.схему авто, а там нумерация колодок обычная. где на бкс нарисовано 13, то там 1. зачем вы себе сами мозги пудрите?
maximk
А кто-нибудь реально пробовал подключать сигналку как в сообщении
http://www.autolada.ru/viewtopic.php?p=5554872#5554872

Т.е. 3-мя диодами?

Что-то у меня фигня какая-то получается. Свет от вод. двери загорается, сигналка видит открытие всех дверей, а вот БСК и АПС-ка - не видят.

Судя по схеме в БСК тоже стоят диоды для развязки вод. и остальных дверей. В итоге - падение напряжения на 2-х диодах - получается уже нифига не 0. Наверное, поэтому и не видят?
Rover_61reg
maximk писал(а):

А кто-нибудь реально пробовал подключать сигналку как в сообщении


Делал 2 раза, себе и родне.
Сиги апс шериф (разные модельки).
Себе ставил диоды чуть ди не возле концевиков.
Родне в районе разъёма Х9 , диоды в термотрубке - всё по взрослому).

maximk
А одна дверь на самом деле коричневым проводом подключена и на отдельную ногу БСК? Нафига такое, интересно.

Это еще лишний диод нужен...
Новая тема Ответить на тему
Показать сообщения:
Страница 8 из 9
Перейти:
ИНФОРМАЦИЯ ПО ИКОНКАМ И ВОЗМОЖНОСТЯМ

Вы не можете начинать темы
Вы не можете отвечать на сообщения
Вы не можете редактировать свои сообщения
Вы не можете удалять свои сообщения
Вы не можете голосовать в опросах
Вы можете вкладывать файлы
Вы можете скачивать файлы